Например TDA7294

Форум РадиоКот • Просмотр темы - Ламповый усилитель начального уровня
Форум РадиоКот
Здесь можно немножко помяукать :)

Текущее время: Ср дек 24, 2025 15:53:38

Часовой пояс: UTC + 3 часа


ПРЯМО СЕЙЧАС:



Начать новую тему Ответить на тему  [ Сообщений: 7859 ]     ... , , , 386, , , ...  
Автор Сообщение
Не в сети
 Заголовок сообщения: Re: Ламповый усилитель начального уровня
СообщениеДобавлено: Ср июл 12, 2023 12:59:30 
Друг Кота
Аватар пользователя

Карма: 11
Рейтинг сообщений: 35
Зарегистрирован: Чт июл 03, 2014 21:06:30
Сообщений: 3264
Рейтинг сообщения: 0
да и п215 там смысла не имеет, как будто бы там мощность рассеяния какая-то есть

_________________
умная подпись такая с умным изречением, как у умных умников, на умном языке


Вернуться наверх
 
Не в сети
 Заголовок сообщения: Re: Ламповый усилитель начального уровня
СообщениеДобавлено: Ср июл 12, 2023 15:18:51 
Модератор
Аватар пользователя

Карма: 159
Рейтинг сообщений: 4074
Зарегистрирован: Пт янв 23, 2009 19:20:05
Сообщений: 45249
Рейтинг сообщения: 0
Медали: 1
Получил миской по аватаре (1)
...Помнится, в реальной схеме использовался КТ315, который только-только тогда появился... :)


Вернуться наверх
 
Не в сети
 Заголовок сообщения: Re: Ламповый усилитель начального уровня
СообщениеДобавлено: Ср июл 12, 2023 21:27:03 
Друг Кота
Аватар пользователя

Карма: 57
Рейтинг сообщений: 371
Зарегистрирован: Ср май 04, 2016 23:18:38
Сообщений: 5992
Рейтинг сообщения: 0
КТ315 много использовали в ламповых телевизорах... Ну, то есть, уже гибридных...

_________________
Ваше открытие опровергает науку? Нет, это наука опровергает ваш бред.
Истина никогда не бывает посередине. Ведь середина на стороне того, кто больше лжёт.
Не стыдно писать в МЯЯЯУ! - стыдно вести себя не как порядочный Радио Кот. :)


Вернуться наверх
 
Не в сети
 Заголовок сообщения: Re: Ламповый усилитель начального уровня
СообщениеДобавлено: Сб окт 07, 2023 21:31:30 
Открыл глаза
Аватар пользователя

Карма: 3
Рейтинг сообщений: 13
Зарегистрирован: Пн янв 13, 2020 18:14:37
Сообщений: 75
Откуда: Москва
Рейтинг сообщения: 0
Всем привет!

Не могу найти аналог китайской лампы 6J9.
Установлена в ламповом усилителе для наушников LINEPAUDIO A962.

И схему этого усилителя с ЦАП тоже не нашел.

М.Б. кто подскажет?


Вернуться наверх
 
Эиком - электронные компоненты и радиодетали
Не в сети
 Заголовок сообщения: Re: Ламповый усилитель начального уровня
СообщениеДобавлено: Вс окт 08, 2023 09:08:03 
Вымогатель припоя
Аватар пользователя

Карма: 12
Рейтинг сообщений: 46
Зарегистрирован: Сб сен 01, 2007 15:57:22
Сообщений: 531
Откуда: Н.Новгород
Рейтинг сообщения: 0
Не могу найти аналог китайской лампы 6J9.

EF861

_________________
Желаю счастья в личной жизни ПУХ!


Вернуться наверх
 
Не в сети
 Заголовок сообщения: Re: Ламповый усилитель начального уровня
СообщениеДобавлено: Вс окт 08, 2023 22:17:43 
Открыл глаза
Аватар пользователя

Карма: 3
Рейтинг сообщений: 13
Зарегистрирован: Пн янв 13, 2020 18:14:37
Сообщений: 75
Откуда: Москва
Рейтинг сообщения: 0
Спасибо


Вернуться наверх
 
Не в сети
 Заголовок сообщения: Re: Ламповый усилитель начального уровня
СообщениеДобавлено: Пн апр 01, 2024 23:23:27 
Электрический кот
Аватар пользователя

Карма: 17
Рейтинг сообщений: 783
Зарегистрирован: Сб сен 07, 2019 20:13:34
Сообщений: 1056
Рейтинг сообщения: 0
Борисович, kentgaryk, так не кормите тролля. заповедь ментальной гигиены: никогда не кормить тролля, деже если очень хочется.

_________________
...наверное.


Вернуться наверх
 
Не в сети
 Заголовок сообщения: Re: Ламповый усилитель начального уровня
СообщениеДобавлено: Пн апр 01, 2024 23:32:02 
Ум, честь и совесть. И скромность.
Аватар пользователя

Карма: 98
Рейтинг сообщений: 2135
Зарегистрирован: Чт дек 28, 2006 08:19:56
Сообщений: 18447
Откуда: Новочеркасск
Рейтинг сообщения: 0
Медали: 2
Получил миской по аватаре (1) Мявтор 3-й степени (1)
А кто-нибудь может порекомендовать практически полезную схему на лампах 6С2Б? Надоело перекладывать, хочу как-то использовать...

_________________
если рассматривать человека снизу, покажется, что мозг у него глубоко в жопе
при взгляде на многих сверху ничего не меняется...

Мой уютный бложик... заходите!


Вернуться наверх
 
Не в сети
 Заголовок сообщения: Re: Ламповый усилитель начального уровня
СообщениеДобавлено: Чт апр 11, 2024 15:06:40 
Опытный кот
Аватар пользователя

Карма: 8
Рейтинг сообщений: 33
Зарегистрирован: Чт ноя 08, 2012 22:28:05
Сообщений: 794
Откуда: Ижевск
Рейтинг сообщения: 0
Всем добра! Всю тему я, конечно же, не осилил, спрошу так ) Подойдет ли в схему на первой странице ТВЗ 1-10? Какой выходной трансформатор лучше взять из готовых заводских? Хочу когда-нибудь собрать ламповый двухтактный усилитель, но без намотки миллионов витков.
---

Никак не могу найти какие обмотки у ТВЗ 1-10


Вернуться наверх
 
Не в сети
 Заголовок сообщения: Re: Ламповый усилитель начального уровня
СообщениеДобавлено: Сб апр 20, 2024 22:13:28 
Электрический кот
Аватар пользователя

Карма: 13
Рейтинг сообщений: 312
Зарегистрирован: Сб мар 27, 2010 13:19:45
Сообщений: 1004
Откуда: Moskau
Рейтинг сообщения: 4
Авометра в доме нет?
Вы какую схему имеете в виду - опубликованную в 1958 Лабутиным? Налаживать её без овцелографа можно не трепыхаццо.

_________________
У кошки четыре ноги - вход, выход, земля и питание.


Вернуться наверх
 
Не в сети
 Заголовок сообщения: Re: Ламповый усилитель начального уровня
СообщениеДобавлено: Ср апр 24, 2024 04:30:40 
Мучитель микросхем
Аватар пользователя

Карма: 2
Рейтинг сообщений: 10
Зарегистрирован: Пн ноя 01, 2010 11:32:46
Сообщений: 427
Откуда: Confederacy of Independent Systems
Рейтинг сообщения: 0
на лампах 6С2Б? Надоело перекладывать, хочу как-то использовать...

та простой же триодик типа 6с3п только мягконожки ,поищи на ней схемки..дальше только что ? первый каскад запаивать наглухо а второй на панельках если это будет унч? оно такое точно надо?
сам то как хочешь использовать? всмысле унч или...?
Kotto писал(а):
Какой выходной трансформатор лучше взять из готовых заводских?
тороидальные бери сразу на заводе твз-80 рр. лучше щас ничего нету.слышал про них? с ним твои шансы собрать усилитель поднимаются до максимума,а то как правило новички отпадают сразу 9 из10 на этапе осознания что нужно мотать. а тут и трансформаторы приличные и обкатанные кучей людей,деньги ток надо...есть?

_________________
nyaaa~~ =^_^=
IBM Fan


Вернуться наверх
 
Не в сети
 Заголовок сообщения: Re: Ламповый усилитель начального уровня
СообщениеДобавлено: Сб апр 27, 2024 14:25:59 
Друг Кота
Аватар пользователя

Карма: 11
Рейтинг сообщений: 35
Зарегистрирован: Чт июл 03, 2014 21:06:30
Сообщений: 3264
Рейтинг сообщения: 0
Новички так-то не все уже с лысиной/сединой, бывают и помладше, так что может быть такая ситуация:
Kotto писал(а):
новички отпадают сразу 9 из10 на этапе осознания что

деньги ток надо...есть?

:))

а мотать интересно, если не бездумно, а если подумать/почитать, что и как именно намотать, чтобы оно имело нужные хар-ки (к примеру, частоту паразитного резонанса по возможности за пределами звукового диапазона)

_________________
умная подпись такая с умным изречением, как у умных умников, на умном языке


Вернуться наверх
 
Не в сети
 Заголовок сообщения: Re: Ламповый усилитель начального уровня
СообщениеДобавлено: Чт май 02, 2024 21:59:28 
Электрический кот
Аватар пользователя

Карма: 13
Рейтинг сообщений: 312
Зарегистрирован: Сб мар 27, 2010 13:19:45
Сообщений: 1004
Откуда: Moskau
Рейтинг сообщения: 0
А кто-нибудь может порекомендовать практически полезную схему на лампах 6С2Б?
...кстати да. Я бы попытался из неё RIAA-корректор сделать. В самом деле, напоминает 6С3\4П...

_________________
У кошки четыре ноги - вход, выход, земля и питание.


Вернуться наверх
 
Не в сети
 Заголовок сообщения: Re: Ламповый усилитель начального уровня
СообщениеДобавлено: Пт авг 16, 2024 16:46:47 
Опытный кот
Аватар пользователя

Карма: 2
Рейтинг сообщений: 68
Зарегистрирован: Пн июн 27, 2016 12:13:46
Сообщений: 779
Рейтинг сообщения: 0
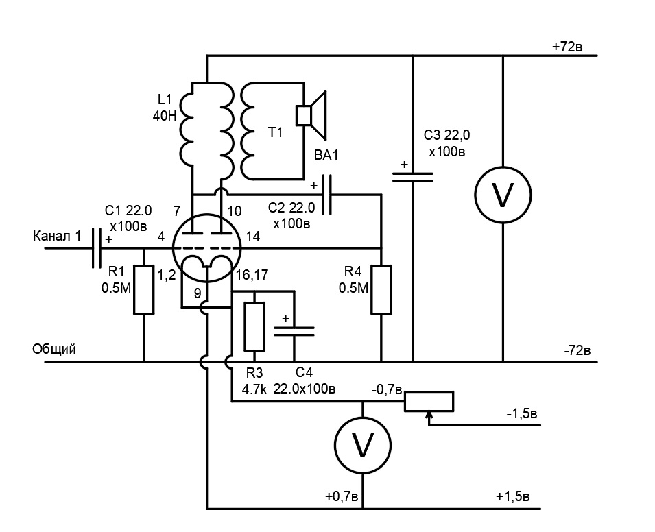
хочу собрать схемку, может кто посоветует что.
лампа Nutube 6p1
заказал детали - еще идут


Вложения:
схемка.jpg [82.62 KiB]
Скачиваний: 356
Вернуться наверх
 
Не в сети
 Заголовок сообщения: Re: Ламповый усилитель начального уровня
СообщениеДобавлено: Пт авг 16, 2024 22:20:06 
Ум, честь и совесть. И скромность.
Аватар пользователя

Карма: 98
Рейтинг сообщений: 2135
Зарегистрирован: Чт дек 28, 2006 08:19:56
Сообщений: 18447
Откуда: Новочеркасск
Рейтинг сообщения: 0
Медали: 2
Получил миской по аватаре (1) Мявтор 3-й степени (1)
Да я понятия не имею, как я ее хочу использовать! Хоть как-нибудь...
Как УНЧ ватта на 2 можно? Или больше, если запараллелить? Только мне не советы, а реальная схема нужна, я сам не копенгаген в лампах вотбще

_________________
если рассматривать человека снизу, покажется, что мозг у него глубоко в жопе
при взгляде на многих сверху ничего не меняется...

Мой уютный бложик... заходите!


Вернуться наверх
 
Не в сети
 Заголовок сообщения: Амплитуда входного напряжения каскада лампового унч
СообщениеДобавлено: Пт авг 30, 2024 21:40:22 
Родился

Зарегистрирован: Пт авг 30, 2024 21:37:51
Сообщений: 1
Рейтинг сообщения: 0
Я до сих пор не могу понять вопрос по входному напряжению каскадов. Может кто объяснить? Допустим с телефона подаю синус на вход, размах 1.4 вольта, получается, чтобы без сеточного тока работал каскад - нужно смещение делать минимум 0.7 вольта? А также для второго каскада, допустим на выходе первого каскада размах 110 вольт, получается смещение надо минимум 55 вольт делать? А на вах у пентода там допустим максимум -8 вольт смещение. Вообще непонятно получается. Или на ламповых усилителях не используют всю амплитуду входного сигнала, а выставляют делителем максимально необходимую? Что ни читал, ни смотрел - везде упускают как-то этот момент.


Вернуться наверх
 
Не в сети
 Заголовок сообщения: Re: Ламповый усилитель начального уровня
СообщениеДобавлено: Сб авг 31, 2024 09:34:16 
Модератор
Аватар пользователя

Карма: 159
Рейтинг сообщений: 4074
Зарегистрирован: Пт янв 23, 2009 19:20:05
Сообщений: 45249
Рейтинг сообщения: 0
Медали: 1
Получил миской по аватаре (1)
...Если уровень искажений порядка 30% Вас устраивает - входное напряжение может быть, в принципе, любым... Единственный метод снижения искажений в усилителе - уменьшение амплитуды напряжения на его входе. ООС снижает искажения точно по тому же методу... :))


Вернуться наверх
 
Не в сети
 Заголовок сообщения: Re: Амплитуда входного напряжения каскада лампового унч
СообщениеДобавлено: Пн сен 02, 2024 03:14:43 
Друг Кота
Аватар пользователя

Карма: 57
Рейтинг сообщений: 371
Зарегистрирован: Ср май 04, 2016 23:18:38
Сообщений: 5992
Рейтинг сообщения: 0
А также для второго каскада, допустим на выходе первого каскада размах 110 вольт, получается смещение надо минимум 55 вольт делать?
а на выходе второго каскада 10 киловольт? Не будет этого. В усилителе есть отрицательная обратная связь. Сигнал подают с выхода на вход. Например ООС величиной 20 децибел. В результате входное напряжение на входе усилительного элемента будет на 20 децибел меньше того что подано с внешнего устройства.

_________________
Ваше открытие опровергает науку? Нет, это наука опровергает ваш бред.
Истина никогда не бывает посередине. Ведь середина на стороне того, кто больше лжёт.
Не стыдно писать в МЯЯЯУ! - стыдно вести себя не как порядочный Радио Кот. :)


Вернуться наверх
 
Не в сети
 Заголовок сообщения: Re: Ламповый усилитель начального уровня
СообщениеДобавлено: Вс сен 29, 2024 23:48:23 
Нашел транзистор. Понюхал.

Зарегистрирован: Вт сен 26, 2017 16:17:41
Сообщений: 173
Рейтинг сообщения: 0
Stierlitz, лампа Nutube 6p1, Вы серьёзно? Вы Даташит на неё читали? Катушку 40 Генри где брать будете? Или там 40 Витков всего?


Вернуться наверх
 
Не в сети
 Заголовок сообщения: Re: Ламповый усилитель начального уровня
СообщениеДобавлено: Вт янв 14, 2025 08:20:34 
Прорезались зубы

Зарегистрирован: Пт дек 18, 2009 23:17:35
Сообщений: 219
Откуда: Санкт-Петербург
Рейтинг сообщения: 0
Kotto, в схему на первой странице ТВЗ-1-10 не подойдет, бо он под однотакт. По личным ощущениям- аналог ТВЗ-1-9, только с ультралинейным отводом. Кажись применялся в радиоле "Сириус", мобыть исчо где. Точных данных на этот транс имхо не существует в природе...


Вернуться наверх
 
Показать сообщения за:  Сортировать по:  Вернуться наверх
Начать новую тему Ответить на тему  [ Сообщений: 7859 ]     ... , , , 386, , , ...  

Часовой пояс: UTC + 3 часа


Кто сейчас на форуме

Сейчас этот форум просматривают: WiseLord и гости: 23


Вы не можете начинать темы
Вы не можете отвечать на сообщения
Вы не можете редактировать свои сообщения
Вы не можете удалять свои сообщения
Вы не можете добавлять вложения

Найти:
Перейти:  


Powered by phpBB © 2000, 2002, 2005, 2007 phpBB Group
Русская поддержка phpBB
Extended by Karma MOD © 2007—2012 m157y
Extended by Topic Tags MOD © 2012 m157y