Например TDA7294

Форум РадиоКот • Просмотр темы - Странная работа PLL микросхемы Sony CX778А (тюнер Sony ST-V7
Форум РадиоКот
Здесь можно немножко помяукать :)

Текущее время: Сб дек 27, 2025 10:18:48

Часовой пояс: UTC + 3 часа


ПРЯМО СЕЙЧАС:



Начать новую тему Ответить на тему  [ Сообщений: 90 ]  1, , , ,  
Автор Сообщение
Не в сети
 Заголовок сообщения: Странная работа PLL микросхемы Sony CX778А (тюнер Sony ST-V7
СообщениеДобавлено: Ср дек 17, 2025 18:14:17 
Встал на лапы
Аватар пользователя

Зарегистрирован: Вс апр 05, 2015 09:05:09
Сообщений: 107
Рейтинг сообщения: 0
Товарищи, в тюнерах не особо силён, редко попадаются в ремонт, но тут интересный вопрос и заодно прошу ликбеза!

Тюнер Sony ST-V7 принесли: на всём диапазоне FM только шум и никакой музыки. Кстати - тюнер переделанный уже с японского на европейский - цифровая индикация и процессор - убиранием пары диодов конфигурационных и т.н. Front-end - собственно приемник (* гетеродин или как там его - в металлической коробочке) тоже переделан - несколько конденсаторов на взгляд поменяно на мелкую керамику и главная катушка с ферритовым стержнем которая - явно меньше витков стало).

По порядку и по существу:
1) касаюсь пальцем эту катушку, двигаю пальцем - в определенных положениях можно поймать все радиостанции легким движением пальца. То есть этот (как его по русски назвать - блок приемника?) - работает. И дальнейшие цепи: ПЧ, демодулятор и усилитель, фильтрА - работают!
2) изучением схемы (от ST-V5 такая же схема, она есть, от 7 - нету) - прихожу к необходимости разобраться с работой микросхемы PLL (Sony CX778A): что, как я понял (поправьте) она должна делать:
- на 10 ножке в режиме АМ выдается (должно!) переменное напряжение от 0.8 до 0.6В - для подстраивания варикапов (и, соответственно, частоты настройки приема) на дискретной схеме АМ;
- на 11 ножке в режиме FM переменное напряжение от 1.1 до 0.8В - для подстраивания варикапов (частоты приема) на радиомодуле в FM

3) и вот на чем затык:
-а) в режиме АМ судя по звукам, шумам изменяющимся идет настройка, но понятное дело - радиостанций нет.
- б) в режиме FM шум не меняется, настройки нет
--В) (!!!) и самое интересное: в режиме АМ и на 10 ножке (АМ) и на 11 ножке (FM) напряжения регулируются (оба!) в правильных диапазонах!

А в режиме FM что на 10 ножке (АМ) что на 11 (FM) - стабильно около 365мВ.


В общем кто что посоветует смотреть?

Если кратко - мне нужно добиться, чтобы на 11 ножке менялось от 1.1 до 0.9В в режиме FM (потом на транзисторах превращается в 2.8-20В на ножке радиомодуля - для варикапов и настройки на радиостанции! А пока в режиме FM на этой ножке ничего не меняется!

Да - кварц генерит, с ним всё в порядке.

Неужели процессор в режиме FM не выдает команды на PLL??? Или микросхема PLL выборочно не работает только в FM??? - что еще кроме этого может быть???

Изображение Изображение

P.S. процессор по цифровым шинам что то выдаёт и в АМ и в FM режимах на PLL - похоже остается грешить на PLL - почему то выходА оба у него работают одновременно и только в режиме АМ, а в режиме FM не работают - тоже оба. (лучше бы наоборот)


Вернуться наверх
 
Не в сети
 Заголовок сообщения: Re: Странная работа PLL микросхемы Sony CX778А (тюнер Sony S
СообщениеДобавлено: Ср дек 17, 2025 20:05:12 
Друг Кота
Аватар пользователя

Карма: 4
Рейтинг сообщений: 337
Зарегистрирован: Ср мар 31, 2010 09:33:22
Сообщений: 4771
Откуда: Владивосток
Рейтинг сообщения: 0
Rinus писал(а):
касаюсь пальцем эту катушку

Rinus писал(а):
Неужели процессор в режиме FM не выдает команды на PLL???

Не пальцем измерять а приборами :)
Например осциллографом выход синтезатора частоты и его значение в цифрах . PLL это его режим .
Я так понимаю переделка включала переключение процессора управления на сетку другого региона .
Значит это есть в открытом доступе для линейки этой модели ?

_________________
«Когда у общества нет цветовой дифференциации штанов, то нет цели!»

- Позвольте-с вас спросить, почему от вас так отвратительно пахнет?
- Ну, что ж, пахнет... известно. По специальности. Вчера котов душили, душили. (с)


Вернуться наверх
 
Не в сети
 Заголовок сообщения: Re: Странная работа PLL микросхемы Sony CX778А (тюнер Sony S
СообщениеДобавлено: Ср дек 17, 2025 22:57:11 
Встал на лапы
Аватар пользователя

Зарегистрирован: Вс апр 05, 2015 09:05:09
Сообщений: 107
Рейтинг сообщения: 0
Да - в обоих режимах процессор выдает цифровые команды перестройки частоты на микросхему PLL. Микросхема PLL выдает синусоиду (референсную частоту) на процессор (reference counter) - его частота должна совпадать с выводимой на экран частотой?

Ну не совсем в открытом доступе - мне достался уже перестроенный, но в какой то момент вдруг переставший звучать в ФМ тюнер. И на нем обнаружились 2 выпаянных диода :music: чем, вероятнее всего и ограничилась перестройка процессора. Ну а в радиомодуле несколько мелких конденсаторов, перемотанная катушка с сердечником и мелкий подстроечный конденсатор.

и да: палец в данном примере - не измерительное устройство, а простой источник перестройки частоты радиомодуля в условиях отсутствия перемены напряжения от PLL - в результате чего удостоверился, что радиомодуль, дальнейшие усилительные каскады, демодулятор и пр. исправны. "Всего лишь" PLL микросхема не выдает изменяемое напряжение

Добавлено after 1 hour 45 minutes 46 seconds:
Re: Странная работа PLL микросхемы Sony CX778А (тюнер Sony ST-V7
а вот еще интересно - туда можно какую нибудь другую микросхему PLL подсунуть или у них нет определенного стандарта по входам-выходам?

Добавлено after 22 minutes 37 seconds:
Re: Странная работа PLL микросхемы Sony CX778А (тюнер Sony ST-V7
так...а я правильно рассуждаю: микросхема PLL, она же синтезатор частоты - по сигналу процессора синтезирует частоту - ту, которую задает процессор и которую на дисплее показывает. Далее начинает изменять напряжение на ГУН радиомодуля и получаемую на радиомодуле частоту сравнивает с опорной и добивается их совпадения? А - если подробнее и точнее, то на ГУН радиомодуля частота отличается на ПЧ и на радиомодуле вычитается опорная частота от синтезатора и выдает на выход ПЧ?


Вернуться наверх
 
В сети
 Заголовок сообщения: Re: Странная работа PLL микросхемы Sony CX778А (тюнер Sony S
СообщениеДобавлено: Чт дек 18, 2025 08:39:27 
Друг Кота
Аватар пользователя

Карма: 107
Рейтинг сообщений: 3804
Зарегистрирован: Пн фев 09, 2009 22:19:49
Сообщений: 24413
Откуда: Когда-то был прекрасный город для людей
Рейтинг сообщения: 0
Частоту pll должен синтезировать не ту, что дисплей показывает, а ту , которая на промежуточную частоту отличается.

Но по схеме что ещё за генератор в блоке FM присутствует ? Там что, гетеродин имеется ? И pll в этом тюнере липовый ? Только фазовой подстройкой частоты занимается ? Тогда проверь исправность гетеродина.


Вернуться наверх
 
Эиком - электронные компоненты и радиодетали
Не в сети
 Заголовок сообщения: Re: Странная работа PLL микросхемы Sony CX778А (тюнер Sony S
СообщениеДобавлено: Чт дек 18, 2025 08:57:51 
Друг Кота
Аватар пользователя

Карма: 4
Рейтинг сообщений: 337
Зарегистрирован: Ср мар 31, 2010 09:33:22
Сообщений: 4771
Откуда: Владивосток
Рейтинг сообщения: 0
Одно слолвоблудие и никаких значений измерений частоты )

_________________
«Когда у общества нет цветовой дифференциации штанов, то нет цели!»

- Позвольте-с вас спросить, почему от вас так отвратительно пахнет?
- Ну, что ж, пахнет... известно. По специальности. Вчера котов душили, душили. (с)


Вернуться наверх
 
Не в сети
 Заголовок сообщения: Re: Странная работа PLL микросхемы Sony CX778А (тюнер Sony S
СообщениеДобавлено: Чт дек 18, 2025 10:16:30 
Встал на лапы
Аватар пользователя

Зарегистрирован: Вс апр 05, 2015 09:05:09
Сообщений: 107
Рейтинг сообщения: 0
Частоту pll должен синтезировать не ту, что дисплей показывает, а ту , которая на промежуточную частоту отличается.

Но по схеме что ещё за генератор в блоке FM присутствует ? Там что, гетеродин имеется ? И pll в этом тюнере липовый ? Только фазовой подстройкой частоты занимается ? Тогда проверь исправность гетеродина.


Изображение Изображение

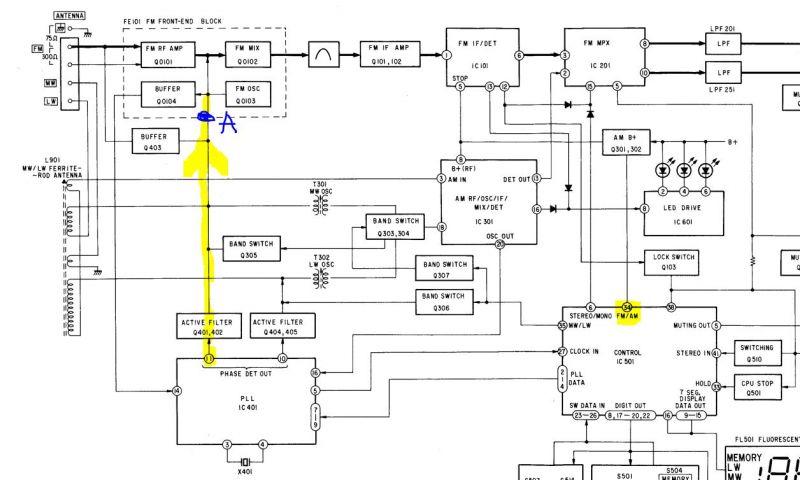
По схеме видно, что IC401 выдает (не выдаёт!!! но должна!) с 11 ножки напряжение для ГУН на Tuner board, обратная связь с Tuner board возвращается на IC401 и сравнивается с синтезированной, задаваемой с процессора. С поправкой на ПЧ. Сигнал на 5 ножке IC401 (Reference counter) присутствует на осциллографе - не замерял. У каждого свои методы диагностики - если всё есть, а напряжения для ГУН в АМ есть, а в FM нет - этого уже достаточно, чтобы определить неисправность IC401. Если недостаточно - померяю на следующем этапе. Если ботинки жмут - не обязательно мерить их размер! И давайте не опускаться до уровня баталий на политфорумах, пожалуйста.

и еще раз: Tuner board и всё, что за ним - вплоть до линейного выхода - работает, раз звук радиостанций путем (не важно как!!!) изменения параметров Tuner board - появляется! А вот регулировки напряжением (от IC401) - нету!


Вернуться наверх
 
В сети
 Заголовок сообщения: Re: Странная работа PLL микросхемы Sony CX778А (тюнер Sony S
СообщениеДобавлено: Чт дек 18, 2025 11:13:52 
Друг Кота
Аватар пользователя

Карма: 107
Рейтинг сообщений: 3804
Зарегистрирован: Пн фев 09, 2009 22:19:49
Сообщений: 24413
Откуда: Когда-то был прекрасный город для людей
Рейтинг сообщения: 0
Она не напряжение должна выдавать, а синтезированная частоту вместо обычного гетеродина.


Вернуться наверх
 
Не в сети
 Заголовок сообщения: Re: Странная работа PLL микросхемы Sony CX778А (тюнер Sony S
СообщениеДобавлено: Чт дек 18, 2025 11:21:58 
Встал на лапы
Аватар пользователя

Зарегистрирован: Вс апр 05, 2015 09:05:09
Сообщений: 107
Рейтинг сообщения: 0
Она не напряжение должна выдавать, а синтезированная частоту вместо обычного гетеродина.


нет, на 11 ногу она (IC401) должна выдавать (не выдает) напряжение 1.1-0.9в для ГУНа блока FM в режиме FM. А стоит постоянное напряжение порядка 365мВ. А в режиме АМ 0.8-0.6В на 10 ножку (выдаёт!). И - почему то одновременно желаемые 1.1-0.9В (при регулировке кнопками влево - вправо по диапазону) на 11 ножку тоже выдаёт на АМ, но не тогда когда надо.
Изображение

Кажется я что то понял (а для чего, собственно, нужны такие форумы и спрашивание советов у знатоков? - часто не для получения совета, а для артикуляции вопроса на публику и, благодаря этому - самопознанию сути!):
Изображение

может быть (маленький шанс) для того, чтобы на 11 ножке напряжение начало регулироваться, сначала с выхода ГУНа (который в модуле FM) должно что то прийти на вход IC401 (ножка 14 - надо будет вечером померять, хотя справится ли мой простой ослик с порядка 60+Мгц?)? И - если ГУН неисправен и ничего не выдает, то и IC401 ничего не выдает для дальнейшей регулировки этого ГУН?


Вернуться наверх
 
Не в сети
 Заголовок сообщения: Re: Странная работа PLL микросхемы Sony CX778А (тюнер Sony S
СообщениеДобавлено: Чт дек 18, 2025 15:36:25 
Друг Кота
Аватар пользователя

Карма: 107
Рейтинг сообщений: 3308
Зарегистрирован: Сб фев 11, 2017 15:59:13
Сообщений: 14814
Откуда: 57 RUS
Рейтинг сообщения: 0
Неужели процессор в режиме FM не выдает команды на PLL??? Или микросхема PLL выборочно не работает только в FM???

PLL это по сути автоматическая подстройка частоты гетеродина, и она не будет ничего выдавать, пока вы не настроитесь на какую либо станцию.
У вас тупо перестройка частоты гетеродина не работает:
По порядку и по существу:
1) касаюсь пальцем эту катушку, двигаю пальцем - в определенных положениях можно поймать все радиостанции легким движением пальца. То есть этот (как его по русски назвать - блок приемника?) - работает.

_________________
НАРОДОВЛАСТИЕ а не дерьмократия!!!
Суверенным и независимым может считаться только то государство, против которого англосаксонские разносчики кланово-олигархической дерьмократии и еврогейских "ценностей" со своими пособниками ввели санкции!


Вернуться наверх
 
Не в сети
 Заголовок сообщения: Re: Странная работа PLL микросхемы Sony CX778А (тюнер Sony S
СообщениеДобавлено: Чт дек 18, 2025 15:41:17 
Встал на лапы
Аватар пользователя

Зарегистрирован: Вс апр 05, 2015 09:05:09
Сообщений: 107
Рейтинг сообщения: 0
Неужели процессор в режиме FM не выдает команды на PLL??? Или микросхема PLL выборочно не работает только в FM???

PLL это по сути автоматическая подстройка частоты гетеродина, и она не будет ничего выдавать, пока вы не настроитесь на какую либо станцию.
У вас тупо перестройка частоты гетеродина не работает:
По порядку и по существу:
1) касаюсь пальцем эту катушку, двигаю пальцем - в определенных положениях можно поймать все радиостанции легким движением пальца. То есть этот (как его по русски назвать - блок приемника?) - работает.


почему же эта же микросхема на АМ тупо выдает напряжение на ГУН на АМ и регулирует его, если на АМ один шум и никаких станций? Так что, если придираться к словам - дело не в "настройке НА СТАНЦИЮ", а вероятно (надеюсь) не работает ГУН на Q103 или его буферА.


Вернуться наверх
 
Не в сети
 Заголовок сообщения: Re: Странная работа PLL микросхемы Sony CX778А (тюнер Sony S
СообщениеДобавлено: Чт дек 18, 2025 17:15:56 
Друг Кота
Аватар пользователя

Карма: 26
Рейтинг сообщений: 821
Зарегистрирован: Сб янв 28, 2006 22:47:24
Сообщений: 5735
Рейтинг сообщения: 0
Частота кварцевого резонатора на PLL синтезаторе соответствует?
почему же эта же микросхема на АМ тупо выдает напряжение на ГУН на АМ и регулирует его, если на АМ один шум и никаких станций?
А генератор включить, подать 1 МГц на вход и попробовать настроиться? Может оно и на АМ не работает.

_________________
Астролябия-сама меряет, было бы что мерять!!!


Вернуться наверх
 
Не в сети
 Заголовок сообщения: Re: Странная работа PLL микросхемы Sony CX778А (тюнер Sony S
СообщениеДобавлено: Чт дек 18, 2025 21:14:32 
Встал на лапы
Аватар пользователя

Зарегистрирован: Вс апр 05, 2015 09:05:09
Сообщений: 107
Рейтинг сообщения: 0
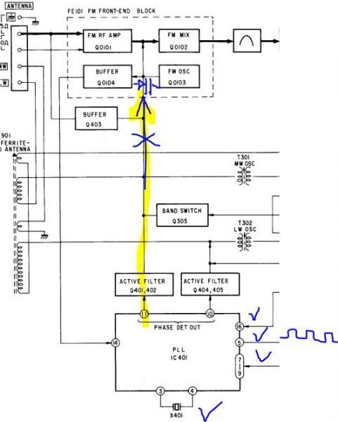
вот, судя по всему это схема радиомодуля FM, взято из мануала от ST-V77L:

Изображение

Вопрос: нижняя половина - ГУН - он должен генерировать сам по себе, если отпаять модуль и подать на него питание, землю (и может быть постоянное напряжение на CV)?

Изображение

P.S> у меня нет генератора на 1 Мгц. Есть на ЗЧ и ФМ трансмиттер на FM в виде автомобильного передатчика на автомагнитолу. :sleep:

P.P.S. выпаял модуль, транзисторы 103-104 целые, резисторы и конденсаторы тоже, генерации нет
Кварц 7.2Мгц генерирует.


Вернуться наверх
 
Не в сети
 Заголовок сообщения: Re: Странная работа PLL микросхемы Sony CX778А (тюнер Sony S
СообщениеДобавлено: Чт дек 18, 2025 21:23:04 
Друг Кота
Аватар пользователя

Карма: 26
Рейтинг сообщений: 821
Зарегистрирован: Сб янв 28, 2006 22:47:24
Сообщений: 5735
Рейтинг сообщения: 0
Частота кварцевого резонатора = 7,2 МГц?

Какой там синтезатор стоит?

_________________
Астролябия-сама меряет, было бы что мерять!!!


Вернуться наверх
 
Не в сети
 Заголовок сообщения: Re: Странная работа PLL микросхемы Sony CX778А (тюнер Sony S
СообщениеДобавлено: Чт дек 18, 2025 21:36:49 
Встал на лапы
Аватар пользователя

Зарегистрирован: Вс апр 05, 2015 09:05:09
Сообщений: 107
Рейтинг сообщения: 0
Частота кварцевого резонатора = 7,2 МГц?

Какой там синтезатор стоит?


Sony CX778A

Добавлено after 4 minutes 14 seconds:
Re: Странная работа PLL микросхемы Sony CX778А (тюнер Sony ST-V7
Давайте абстрагируемся от PLL (IC401 = CX788A) и разберемся - ГУН сам по себе при подаче питания - должен генерировать что то?

В терминологии профессионалов, я так понял: IC401 (именуемая на схемах как PLL) - это синтезатор частоты с ФАПЧ, верно? А радиоблок состоит из усилителя радиочастоты (Q101), гетеродина (Q102), ГУН (Q103-104). ГУН в связке с IC401 собственно делают ФАПЧ за счет ОС. Правильно?


Вернуться наверх
 
В сети
 Заголовок сообщения: Re: Странная работа PLL микросхемы Sony CX778А (тюнер Sony S
СообщениеДобавлено: Чт дек 18, 2025 23:19:56 
Друг Кота
Аватар пользователя

Карма: 107
Рейтинг сообщений: 3804
Зарегистрирован: Пн фев 09, 2009 22:19:49
Сообщений: 24413
Откуда: Когда-то был прекрасный город для людей
Рейтинг сообщения: 0
В этом тюнере похоже, что так.

Но вот вопрос, который ещё нужно уточнить - настройка на частоту станции, то есть гетеродина, как здесь проводится ?


Вернуться наверх
 
Не в сети
 Заголовок сообщения: Re: Странная работа PLL микросхемы Sony CX778А (тюнер Sony S
СообщениеДобавлено: Пт дек 19, 2025 00:01:37 
Друг Кота
Аватар пользователя

Карма: 26
Рейтинг сообщений: 821
Зарегистрирован: Сб янв 28, 2006 22:47:24
Сообщений: 5735
Рейтинг сообщения: 0
ГУН сам по себе при подаче питания - должен генерировать что то?
Должен.

Фактическая частота кварца какая?

_________________
Астролябия-сама меряет, было бы что мерять!!!


Вернуться наверх
 
Не в сети
 Заголовок сообщения: Re: Странная работа PLL микросхемы Sony CX778А (тюнер Sony S
СообщениеДобавлено: Пт дек 19, 2025 08:53:31 
Встал на лапы
Аватар пользователя

Зарегистрирован: Вс апр 05, 2015 09:05:09
Сообщений: 107
Рейтинг сообщения: 0
В этом тюнере похоже, что так.

Но вот вопрос, который ещё нужно уточнить - настройка на частоту станции, то есть гетеродина, как здесь проводится ?


ну я так понял: процессор по цифровым (!) шинам выдает команду на синтезатор частоты (IC401) и он внутри себя вырабатывает ту частоту, которую процессор на дисплей показывает и ОДНОВРЕМЕННО он же (IC401) подает напряжение на ГУН (который в радиоблоке) с 11 ножки (ДОЛЖЕН ПОДАВАТЬ, но не подает). Генерация с ГУНа вычитается из частоты радиостанции на гетеродине (Q102) и на выход радиоблока выдается ПЧ с сигналом радиостанции.

А ФАПЧ реализуется так: с того же ГУНа идет обратная связь на 14 ножку IC401 и внутри нее сравнивается с эталонной, заданной кварцем 7.2Мгц и умножителем, заданным с процессора - и на ножку управления напряжением на ГУН подается поправка, пока они не сравняются. Ну и потом держится от смещения.
Изображение

Ну как в этой простой схеме разобраться почему нет генерации?:-
Изображение
транзисторы протестированы - исправны, даже пробовал подменять на другие - бестолку. Конденсаторы что ли все перебирать путем выпаивания и измерения??? :shock:

P.S. А осциллограф у меня оказывается до 60Мгц Акип ХХХ какой то...может просто не видит? (не, ну хотя бы что то должно колготиться же, ан нет, просто постоянка!).

Добавлено after 4 minutes 47 seconds:
ГУН сам по себе при подаче питания - должен генерировать что то?
Должен.
:idea:

Добавлено after 1 minute:

Фактическая частота кварца какая?


а у них частота может уплыть??? :kill:


Последний раз редактировалось Rinus Пт дек 19, 2025 08:59:08, всего редактировалось 1 раз.

Вернуться наверх
 
В сети
 Заголовок сообщения: Re: Странная работа PLL микросхемы Sony CX778А (тюнер Sony S
СообщениеДобавлено: Пт дек 19, 2025 08:58:41 
Друг Кота
Аватар пользователя

Карма: 107
Рейтинг сообщений: 3804
Зарегистрирован: Пн фев 09, 2009 22:19:49
Сообщений: 24413
Откуда: Когда-то был прекрасный город для людей
Рейтинг сообщения: 0
Ну, например, переход у полевичка пробило, когда туда пальцами лазили...


Вернуться наверх
 
Не в сети
 Заголовок сообщения: Re: Странная работа PLL микросхемы Sony CX778А (тюнер Sony S
СообщениеДобавлено: Пт дек 19, 2025 09:03:49 
Встал на лапы
Аватар пользователя

Зарегистрирован: Вс апр 05, 2015 09:05:09
Сообщений: 107
Рейтинг сообщения: 0
Ну, например, переход у полевичка пробило, когда туда пальцами лазили...


Исключено: полевичок там только на входе как усилитель радиочастоты. И даже если он сгорел (а он не сгорел, потому что изменением параметров удается услышать какую нибудь радиостанцию) - как это может блокировать генерацию ГУНа?

Добавлено after 2 minutes 23 seconds:
Re: Странная работа PLL микросхемы Sony CX778А (тюнер Sony ST-V7
Там кто то, когда то подстраивавший частоту - менял родные цилиндрические кондюки на дешманские китайские оранжевые диски - может они имеют обыкновение ...не знаю, таять, менять емкость на ноль итп??? Ну как такая простая схема Q103-104 если она ДОЛЖНА генерить - и не генерит? В конце концов генерировала бы хоть на другой частоте..а ведь вообще не генерирует


Вернуться наверх
 
В сети
 Заголовок сообщения: Re: Странная работа PLL микросхемы Sony CX778А (тюнер Sony S
СообщениеДобавлено: Пт дек 19, 2025 09:19:53 
Друг Кота
Аватар пользователя

Карма: 107
Рейтинг сообщений: 3804
Зарегистрирован: Пн фев 09, 2009 22:19:49
Сообщений: 24413
Откуда: Когда-то был прекрасный город для людей
Рейтинг сообщения: 0
Если затвор пробит на землю даже частично - генерации не будет !


Вернуться наверх
 
Показать сообщения за:  Сортировать по:  Вернуться наверх
Начать новую тему Ответить на тему  [ Сообщений: 90 ]  1, , , ,  

Часовой пояс: UTC + 3 часа


Кто сейчас на форуме

Сейчас этот форум просматривают: нет зарегистрированных пользователей и гости: 20


Вы не можете начинать темы
Вы не можете отвечать на сообщения
Вы не можете редактировать свои сообщения
Вы не можете удалять свои сообщения
Вы не можете добавлять вложения

Найти:
Перейти:  


Powered by phpBB © 2000, 2002, 2005, 2007 phpBB Group
Русская поддержка phpBB
Extended by Karma MOD © 2007—2012 m157y
Extended by Topic Tags MOD © 2012 m157y